
可节约能源10%
1,设备适用范围:
燃油导热油炉,蒸汽炉各类高温余热回收.
2,改造节能效果:
将锅炉排烟温度250oc,下降150oc分别产生热水, 热空气等.
下面以WNS10-1.25-Y(S)锅炉为例来计算加装高效低阻超导节能器前后节能增效情况:
序号 | 对 比 项 目 | 不加节能器 | 加节能器 | 节油增效 | 备注 |
1 | 锅炉排烟温度 (oc) | 250 | 160 | -90 | |
2 | 锅炉热效率 (%) | 88.56 | 92.58 | 4.02 | |
3 | 锅炉耗油量 (Kg) | 713.77 | 682.77 | -31.00 | 重油 (Qydw≈9660Kcal/kg) |
4 | 锅炉年运行耗油量(Kg) | 5653058 | 5407538 | -245520 | 按每天运行24小时,年运行330天 |
5 | 年节约燃料成本(万元) | 1978.57 | 1892.64 | -85.93 | 按每吨重油价格3500元 |
由此可见,一台10 t/h燃重油锅炉加装高效低阻超导节能器后,理论计算每年运行7920小时节油增效达85.93万元。
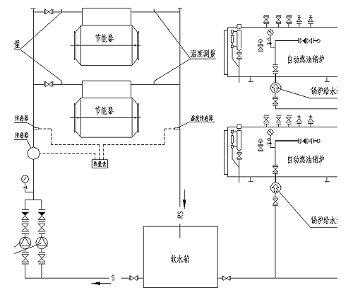
3,运行图解:

技术设备
高效低阻超导节能器是近几年新发展起来的具有高科技含量的新产品,它利用超导管内无机工质的相变换热将尾部烟气热量转换至热水。高效低阻超导节能器有以下优点:
1、传热效率高,特别适合于利用低温热能。
2、阻力小,特别适合于在WNS锅炉等类似的场合应用,这样锅炉可不要配置引风机,仅依靠原有燃烧机风机的风压余量就足以克服。
3、安全可靠性高,超导管为成排布置,但超导管本身每一根都是独立的,因此,当损坏若干根时,并不影响整个节能器的运行。
4、防止低温烟气腐蚀,由于的超导管壁面温度高,烟气中水不结露,因此,腐蚀倾向小,特别适合含硫高的燃料;同时也不易集灰。
5、高效低阻超导节能器的安装及占地尺寸较小,安装快、维修方便。
高效低阻超导节能器原理图
节能器安装工程实例

系统设计
给水系统为,软水箱中的水温约为25oc左右,经水泵打入节能器加热后回软水箱,然后再经锅炉给水泵打进锅炉。



